Устройство подготовки данных на магнитной ленте

Эта страница является копией с сайта www1.ecs.uni-ruse.bg, которая является автоматическим переводом на русский язык с помощью Google Translate. В связи с этим, возможны мелкие неточности или несоответствия.

Устройства подготовки данных с магнитной полосой ( UDMD ) распространяются в качестве замены для внешних устройств хранения (IE) на перфокартах. Их преимущества: они допускают многократную запись, они удобны для исправления ошибок, они удобны для работы, вход выравнивается по характеристикам с обменом с внешней памятью и другими. Существует два основных типа УПДМЛ: пошаговый и стартовый стоп . В случае пошаговых полос лента движется на один шаг после записи каждого последующего символа, а в случае старт-стопов записывается целый блок информации, и магнитная лента останавливается на межзонном расстоянии.

В зависимости от организации и их функциональных возможностей, УПДМЛ для запуска и остановки бывает трех типов:


- независимый УПДМЛ.- иметь все необходимое для организации формы и записи информации на магнитную ленту с клавиатуры. В большинстве случаев запись (формат) полностью совместима с записью на лентах, обработанных ВУЗами с магнитными полосами CEIM.
- клавиатурные системы УПДМЛ - это система устройств, управляемых небольшим CEIM или управляющим устройством. Процессор работает в сочетании с ленточным накопителем и рядом клавиатурно-индикаторных консолей (от 8 до 64). С каждой консоли данные вводятся в буферную память системы и автономно проверяют ее содержимое.
- операционный УПДМЛ- используется совместно с центральным процессором CEIM. По сути, это диалоговые устройства ввода-вывода с индикаторным экраном, а информация о вводе записывается на магнитную ленту в окончательном виде.

Основными режимами работы независимого УПДМЛ являются: запись (ввод) данных; запись (ввод) программы; поиск данных; проверка данных.

В режиме ввода данных активация любой символьной клавиши на клавиатуре активирует соответствующую кодовую комбинацию, которая сохраняется в буферной памяти.

Для достижения высокой скорости работы оператора некоторые операции автоматизированы. Автоматические операции управляются программами (кодами), ввод и проверка которых осуществляется в режиме записи программ. Программные коды определяют поля записи, управляют их дублированием и пропуском, обеспечивают автоматическое упорядочение по десятичной точке, переключают регистры клавиатуры. Ввод программ производится в начале работы с УПДМЛ с помощью клавиатуры.

Режим поиска данныхиспользуется для поиска конкретной записи на магнитном носителе. Это делается путем последовательного считывания данных, записанных на носителе, и сравнения того, что читается, с идентификатором, предварительно набранным оператором на клавиатуре и сохраненным в буферной памяти.

В режиме проверки данных данные проверяются путем сравнения двух копий, одна из которых может быть набрана во время проверки оператором.

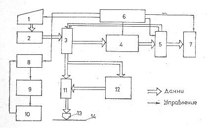
Общая блок-схема УПДМЛ выглядит следующим образом:

1 клавиатура, 2 кодировщика, 3-буферный регистр, 4-буферная память, 5-запоминающий регистр, 6-блок управления, 7-блок индикации, управление 8-ременным приводом, 9-моторное управление, 10-полосный привод механизм, 11 усилителей записи / чтения, 12 кодировщиков, 13 магнитных головок для записи / чтения, 14 магнитных лент.

Информация шифруется из блока 2 унитарного кода в двоичный код и накапливается в буферной памяти 4. После заполнения памяти блоки 8,9 и 10 приводят в движение магнитную ленту 14, и содержимое памяти записывается на носитель.

Лабораторные упражнения выполняются с помощью стандартного устройства типа EC-9004, наиболее распространенный тип которого показан. 1 обозначает панель оператора, 2 - ременную передачу, 3 - экраны индикаторов, 4 - клавиатуру, 5 - разъем интерфейсного кабеля. Используемый метод записи - NRZ-1 с плотностью записи 32 бит / мм . Формат записи соответствует требованиям стандарта ISO R / 1883-71, совместим с форматом вузов с магнитной лентой типа EC-5012 и EC-5612. Длина записанных блоков (зон) составляет 80 или 160 символов.

Copyright @ R. Кожухаров
Последнее обновление: 15 ноября 2010